用切实可行的螺纹旋入式LED来替代白炽灯泡可能还需要数年的时间,而在建筑照明中LED的使用正在不断增长,其具有更高的可靠性和节能潜力。同大多数电子 产品一样,其需要一款电源来将输入功率转换为LED可用的形式。在路灯应用中,一种可行的配置是创建300V/0.35安培负载的80个串联的LED。在 选择电源拓扑结构时,需要制定隔离和功率因数校正 (PFC) 相关要求。隔离需要大量的安全权衡研究,其中包括提供电击保护需求和复杂化电源设计之间的对比权衡。在这种应用中,LED上存在高压,一般认为隔离是非必 需的,而PFC才是必需的,因为在欧洲25瓦以上的照明均要求具有PFC功能,而这款产品正是针对欧洲市场推出的。
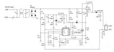
就这种应用而言,有三 种可选电源拓扑:降压拓扑、转移模式反向拓扑和转移模式 (TM) 单端初级电感转换器 (SEPIC) 拓扑。当LED电压大约为80伏特时,降压拓扑可以非常有效地被用于满足谐波电流要求。在这种情况下,更高的负载电压将无法再继续使用降压拓扑。那么,此 时较为折中的方法就是使用反向拓扑和SEPIC拓扑。SEPIC 具有的优点是,其可钳制功率半导体器件的开关波形,允许使用较低的电压,从而使器件更为高效。在该应用中,可以获得大约2%的效率提高。另外,SEPIC 中的振铃更少,从而使EMI滤波更容易。图1 显示了这种电源的原理图。

图1 转移模式SEPIC发挥了简单LED驱动器的作用
该电路使用了一个升压TM PFC控制器来控制输入电流波形。该电路以离线为C6充电作为开始。一旦开始工作,控制器的电源就由一个SEPIC电感上的辅助绕组来提供。一个相对较大 的输出电容将LED纹波电流限定在DC电流的20%。补充说明一下,TM SEPIC中的AC 电通量和电流非常高,需要漆包绞线和低损耗内层芯板来降低电感损耗。
图2和图3显示了与图1中原理图相匹配的原型电路的实验结果。与欧洲线路范围相比,其效率非常之高,高可达92%。这一高效率是通过限制功率器件上的振铃实现的。另外,正如我们从电流波形中看到的一样,在 96%效率以上时功率因数非常好。有趣的是,该波形并非纯粹的正弦曲线,而是在上升沿和下降沿呈现出一些斜度,这是电路没有测量输入电流而只对开关电流进行测量的缘故。但是,该波形还是足以通过欧洲谐波电流要求的。

图2 TM SEPIC具有良好的效率和高PFC效率
图3 线路电流轻松地通过 EN61000-3-2 Class C标准
上海耐源电子科技有限公司是一家专业从事AC-DC系列开关电源设计,开发和生产的高新技术企业。是一家专业的LED驱动电源生产厂家。
公司专业生产LED电源,Led驱动电源,开关电源,LED变压器,Led驱动,Led开关电源,产品主要应用于:广告灯箱,亮化工程,室内照明,显示屏,景观亮化,监控设备,雕刻机,打印机等工控电源,广泛应用于LED照明,监控,通讯等领域。本公司承接OEM加工,可根据客户要求打样定制。
公司坚持“以质量求生存,以信誉求发展”。所有产品100%高温满载老化,合格率大于99%.一年内返修率低于2%。
公司在西安,郑州,上海设立了3个直销点,成立了完善的售后服务体系,总部以及各销售网点保持一定量的标准库成,能及时满足你的需求。若你找不到合适的型号我们工程师在了解你的需求后,能够迅速提出相应的电源解决方案,为你制定特殊规格电源!
联系人:张总
手机:18016426289
电话:18016426289
邮箱:26586601@qq.com
地址: 上海市青浦区北青公路6588号